The Old
Car Manual Project
updated November 7, 2012

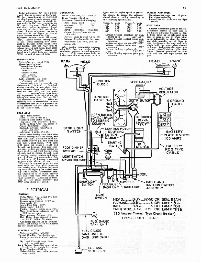
1951 Dope Master Auto Service a69


< prev. image image 36 of 97 next image >
<< first image back to thumbnail index last image >>

n_1951 Dope Master Auto Service a69.jpg

full size image

>

brochures home | new brochures | how to contribute | old index | privacy policy | oldcarblog | carburetor manuals