The Old
Car Manual Project
updated November 7, 2012

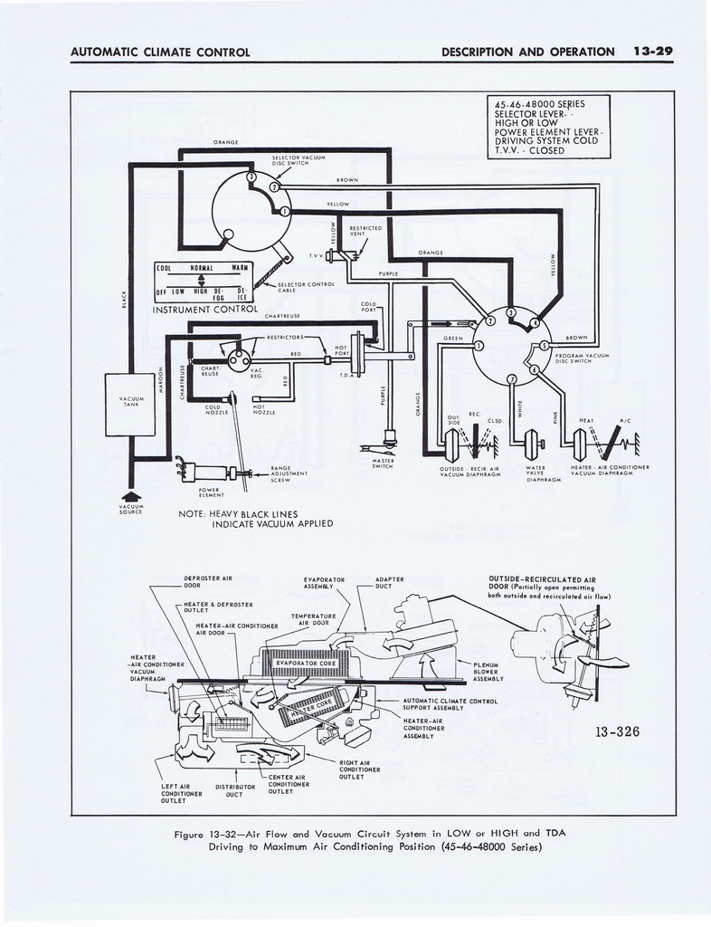
1967 Buick Auto Climate Control 030


< prev. image image 31 of 73 next image >
<< first image back to thumbnail index last image >>

n_1967 Buick Auto Climate Control 030.jpg

full size image

brochures home | new brochures | how to contribute | old index | privacy policy | oldcarblog | carburetor manuals