<

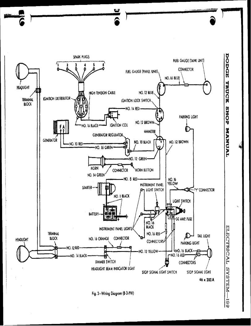
1942 Dodge Truck Service Manual/MChas42DodgeTrk_0202.jpg

Previous | Home | Next