<

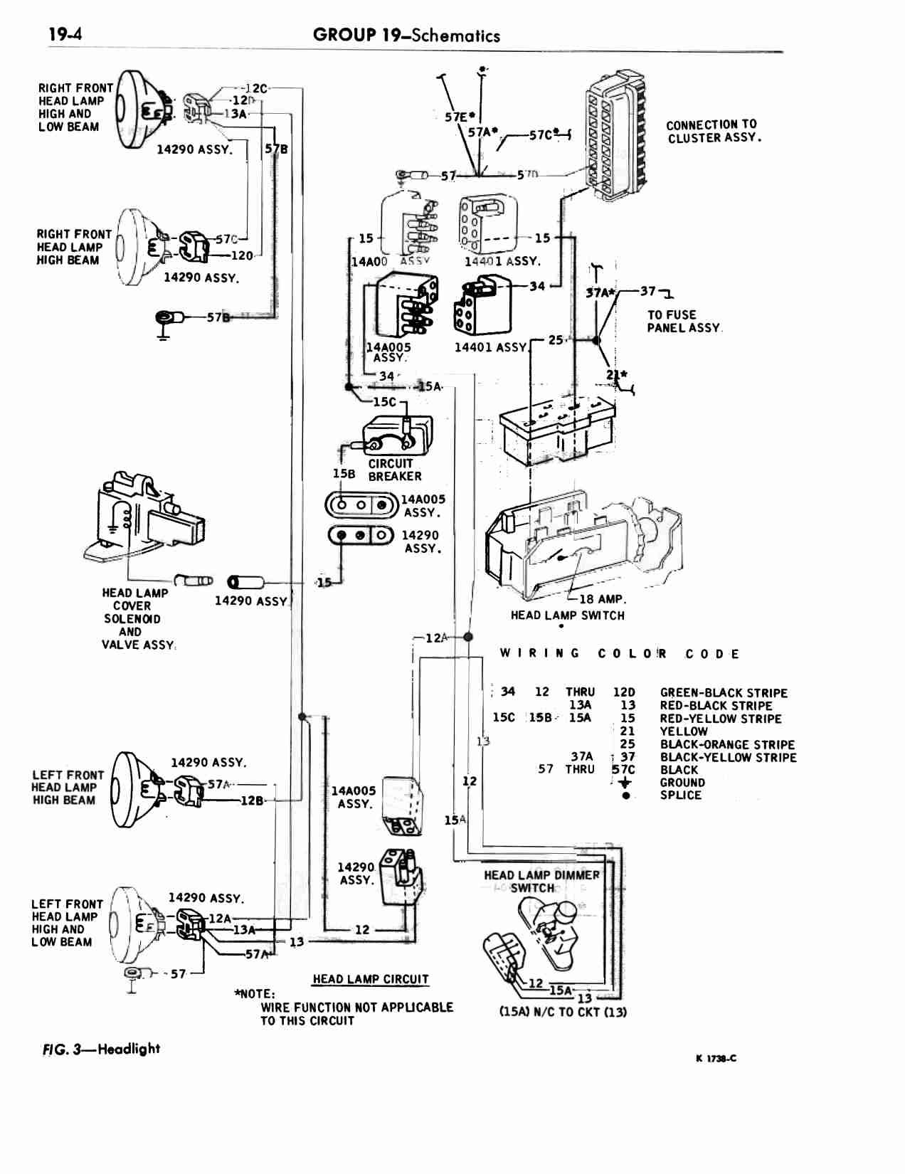
Group 19 Schematics : Schematics_0005

Previous | Home | Next