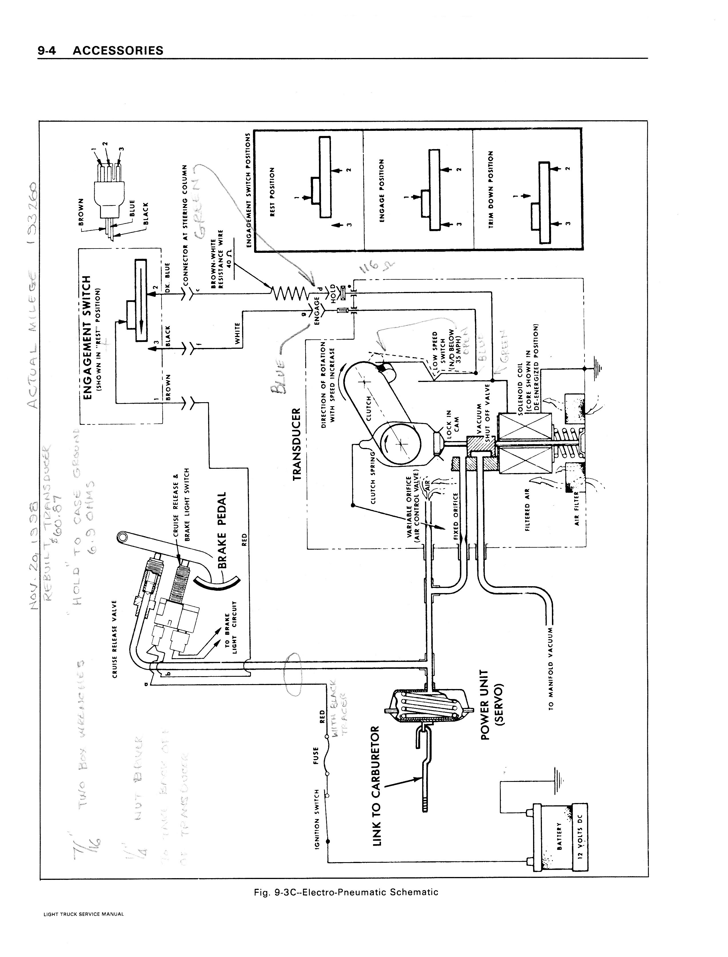
1979 GMC Series 10-35 Accessories/79GMCService0905.jpg

Previous | Home | Next